檢測除塵器氣體中含濕量的方法
在布袋除塵系統與除塵器中,氣體中水分含量的檢測有三種方法,分別為冷凝法、干濕球法和重量法來確定布袋除塵器的含濕量。
1 、冷凝法
( 1 )原理由煙道中抽取_體積的排氣使之通過冷凝器,根據冷凝出來的水量,加上從冷凝器排出的飽和氣體含有的水蒸氣量,計算排氣中的水分含量。
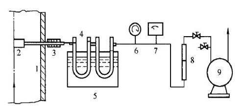
( 2 )測定裝置及儀器冷凝法測定排氣中水分含量的采樣系統如圖所示,它由煙塵采樣管、冷凝器、干燥器、溫度計、真空壓力表、轉子流量計和抽氣泵等部件組成。

冷凝法測定中排氣水分含量的的采樣系統
1、流筒;2 、采樣管;3、冷凝器;4、溫度計;5、干燥器;6、真空壓力表;7、轉子流量計;8、累積流量計;9、調節閥; 10、抽氣泵
1.1、煙塵采樣管。采用不銹鋼制成,內裝濾筒,用于除去排氣中的顆粒物。
1.2、冷凝器。由不銹鋼制作,用于分離、貯存在采樣管、連接管和冷凝器中冷凝下來的水。冷凝器總體積不小于5L一冷凝管(Φ110mm×1㎜)有效長度不小于1500㎜,貯存冷凝水容器的有效容積應不小于100L,排放冷凝水的開關嚴密不漏氣。
1.3、溫度計。_度應不低于2.5%_小分度值應不大于2℃。
1.4、干燥器。用有機玻璃制作,內裝硅膠,其容積應不小于0.8L,用于干燥進入流量計的濕煙氣。
1.5、真空壓力表。_度應不低于4%,用于測定流量計前氣體壓力。
1.6、轉子流量計。_度應不低于2.5%。
1.7、抽氣泵。當流量為40L/min,其抽氣能力應能克服煙道及采樣系統阻力。當流量計裝置放在抽氣泵出口端時,抽氣泵應不漏氣。
1.8、量筒10ML。
2、干濕球法
(1)原理使氣體在_速度下流經干、濕球溫度計。根據干、濕球溫度計讀數和測點處排氣的壓力,計算出排氣的水分含量。
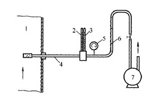
(2)測量裝置及儀器干濕球法采樣裝置見圖。

干濕球衍測定排氣水分含量裝置
1、煙道;2、干球溫度計;3、濕球溫度計;4、保溫采樣管;5、真空壓力表;6、轉子流量計;7、抽氣泵
3、重量法
(1)原理由煙道中抽取_體積的排氣,使之通過裝有吸濕劑的吸濕管,排氣中的水分被吸濕劑吸收,吸濕管的增重即為已知體積排氣中含有的水分量。
(2)采樣裝置及儀器重量法測量排氣中水分含量的裝置見圖1,其主要組成為頭部帶有顆粒物過濾器的加熱或保法國的氣體采樣管、U 形吸濕管(見圖2)或雪菲爾德濕管(見圖3)以及內裝氯化鈣或硅膠等吸濕劑。真空壓力表的_度應不低于4%,溫度計的_度應低于2.5%。測量范圍0-1.5m/min。抽氣泵的流量為2m/min 時,抽氣能力應克服煙道及采樣系統阻力。當流量計量裝置放在抽氣泵出口端時,抽氣泵應不漏所天平的感量應不大于1gk。

圖1重量法測定排氣水分含量裝置
1、煙道;2、過濾器;3、加熱器;4、吸濕管;5、冷卻槽;6、真空壓力力表;7、溫度計;8、圈子流量計;9、抽氣泵


冀 公網安備 13098102000341號